
ZW8-12C/630-20智能型戶外高壓真空斷路器(以下簡稱智能型斷路器)用于交流50Hz、電壓10-12kV的三相電力系統,作為分斷、關合負荷電流之用,它具有過載及短路保護功能、速斷保護功能、定時限延時保護功能、自動重合閘功能,還可以根據用戶需要配裝避雷器或隔離開關(即斷路器與隔離開關組合,以下簡稱“組合智能型斷路器”)等。該智能型斷路器自備電源,可就近遙控操作,備有CT、PT接口,可滿足遙測要求。
1、周圍空氣溫度:上限+40℃,下限-40℃;
2、海拔:≤2000m(若海拔增高,則額定絕緣水平相應提高);
3、風壓:不超過700Pa(相當于風速34m/s);
4、地震烈度:不超過8度;
5、污穢等級:Ⅳ級;
6、最大日溫差:不超過25℃;
7、相對濕度:日平均不大于95%,月平均不大于90%;
8、無易燃、爆炸危險、化學腐蝕及劇烈振動的場所。
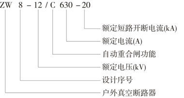
常用幾種型號寫法:ZW8-12F/630-20,ZW8-12CG/630-20,ZW8-12F/630-25,ZW8-12C/1250-25,ZW8-12GC/1250-25


